摘 要:本发明公开了一种检测工业大麻的色谱装置,包括检测器本体和回收装置,检测器本体通过进液管连接回收装置,回收装置的伸缩管的顶端通过第一方形框固定设置在回收装置的箱体的顶端,伸缩管的底端设置有第二方形框,第二方形框可上下移动的设置在箱体内,收集仓的顶端固定设置有与第二方形框相对应的第三方形框;第一卷辊和第二卷辊之间设置有滤纸卷,滤纸卷上设置有与第二方形框和第三方形框配合的边框条,边框条内设置有过滤网。本发明检测工业大麻的色谱装置,结构简洁,设计巧妙,功能实用,有效解决了现有的检测工业大麻用色谱仪的过滤箱的过滤板需要人工手工更换,自动化程度低,影响了设备的工作效率的问题。
权利要求书
1.一种检测工业大麻的色谱装置,其特征在于:包括检测器本体(1)和回收装置(7),所述检测器本体(1)通过进液管(703)连接所述回收装置(7),所述进液管(703)上设置有电磁阀(704),所述回收装置(7)包括伸缩管(708)、第一卷辊(716)、第二卷辊(717)和收集仓(719),所述伸缩管(708)的顶端通过第一方形框(705)固定设置在所述回收装置(7)的箱体(701)的顶端,所述伸缩管(708)的底端设置有第二方形框(706),所述第二方形框(706)可上下移动的设置在箱体(701)内,所述收集仓(719)的顶端固定设置有与所述第二方形框(706)相对应的第三方形框(707);所述第一卷辊(716)和第二卷辊(717)之间设置有滤纸卷(8),所述滤纸卷(8)上设置有与所述第二方形框(706)和第三方形框(707)配合的边框条(803),所述边框条(803)内设置有过滤网(804)。
2.根据权利要求1所述的检测工业大麻的色谱装置,其特征在于:所述边框条(803)的上表面与所述第二方形框(706)的下表面配合;所述边框条(803)的下表面与所述第三方形框(707)的上表面配合。
3.根据权利要求1所述的检测工业大麻的色谱装置,其特征在于:所述箱体(701)的左侧设置有第一光电开关(714),所述箱体(701)的右侧设置有第二光电开关(715),所述滤纸卷(8)的边框条(803)的左侧设置有与所述第一光电开关(714)配合的第一反光条(801),所述滤纸卷(8)的边框条(803)的右侧设置有与所述第二光电开关(715)配合的第二反光条(802)。
4.根据权利要求1所述的检测工业大麻的色谱装置,其特征在于:所述第二卷辊(717)内设置有滚筒电机;所述第三方形框(707)的两侧设置有与所述滤纸卷(8)配合的托辊(718)。
5.根据权利要求1所述的检测工业大麻的色谱装置,其特征在于:所述第二方形框(706)的左端固定设置有第一滑筒(709),所述第二方形框(706)的右端固定设置有第二滑筒(710),所述箱体(701)的顶端固定设置有与所述第一滑筒(709)配合的滑杆(711),所述箱体(701)的顶端可转动的设置有与所述第二滑筒(710)配合的丝杠(712),所述丝杠(712)通过箱体(701)顶端的驱动电机(713)驱动。6.根据权利要求1所述的检测工业大麻的色谱装置,其特征在于:所述收集仓(719)的前端设置有第一出液口(720)。
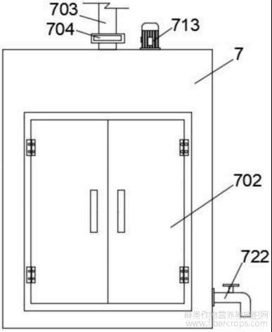
7.根据权利要求6所述的检测工业大麻的色谱装置,其特征在于:所述箱体(701)的下端设置有与所述第一出液口(720)和第二卷辊(717)配合的配合的收集池(721),所述箱体(701)的侧壁上设置有与所述收集池(721)配合的第二出液口(722)。
8.根据权利要求6所述的检测工业大麻的色谱装置,其特征在于:所述收集仓(719)的侧壁上设置有与所述第二卷辊(717)和收集池(721)配合的导流坡。
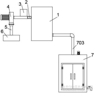
9.根据权利要求6所述的检测工业大麻的色谱装置,其特征在于:所述检测器本体(1)通过色谱柱(2)连接进样装置(3),所述色谱柱(2)通过输送泵(4)和输送管(5)连接溶剂储存器(6)。
10.根据权利要求6所述的检测工业大麻的色谱装置,其特征在于:所述回收装置(7)的箱体(701)的前端面上通过合页设置有门扇(702)。
技术领域
本发明涉及检测设备领域,尤其涉及一种检测工业大麻的色谱装置。
背景技术
工业大麻是指四氢大麻酚含量低于0.3%的大麻,中国将工业大麻称为汉麻(hemp),是大麻科(Cannabinaceae)大麻属(Cannabis)一年生草本植物,分为工业大麻和毒品大麻,国内外广泛应用的大麻为工业大麻。工业大麻的秆芯所磨制成的粉末,也就是汉麻秆芯超细粉体改性涂层技术应用在军服,能发挥出产品的高强度、高性能的特性。但是在工业提取大麻二酚时,一般使用的是活性大麻素含量较高的嫩叶和花苞,提取过程中产生的四氢大麻酚含量往往高于0.3%,因此尽管种植的是工业大麻品种,但提取时仍需关注四氢大麻酚的含量。基于此,常常将提取液用高效液相色谱仪检测,外标法进行定量,能够准确、快速的检测大麻花叶中的大麻二酚和四氢大麻酚含量。申请号为202022971779.5的专利文件公开了一种检测工业大麻用色谱仪,该装置通过设置多个过滤板的过滤箱,实现检测后溶剂的回收过滤再利用,节约检测成本。但是该过滤箱的过滤板需要人工手工更换,自动化程度低,影响了设备的工作效率。因此,如何开发一种新型检测工业大麻用色谱仪成为本领域内技术人员亟待解决的问题。
发明内容
本发明的目的是提供一种检测工业大麻的色谱装置,解决现有的检测工业大麻用色谱仪的过滤箱的过滤板需要人工手工更换,自动化程度低,影响了设备的工作效率的问题。
为解决上述技术问题,本发明采用如下技术方案:
本发明一种检测工业大麻的色谱装置,包括检测器本体和回收装置,所述检测器本体通过进液管连接所述回收装置,所述进液管上设置有电磁阀,所述回收装置包括伸缩管、第一卷辊、第二卷辊和收集仓,所述伸缩管的顶端通过第一方形框固定设置在所述回收装置的箱体的顶端,所述伸缩管的底端设置有第二方形框,所述第二方形框可上下移动的设置在箱体内,所述收集仓的顶端固定设置有与所述第二方形框相对应的第三方形框;所述第一卷辊和第二卷辊之间设置有滤纸卷,所述滤纸卷上设置有与所述第二方形框和第三方形框配合的边框条,所述边框条内设置有过滤网。
进一步的,所述边框条的上表面与所述第二方形框的下表面配合;所述边框条的下表面与所述第三方形框的上表面配合。
进一步的,所述箱体的左侧设置有第一光电开关,所述箱体的右侧设置有第二光电开关,所述滤纸卷的边框条的左侧设置有与所述第一光电开关配合的第一反光条,所述滤纸卷的边框条的右侧设置有与所述第二光电开关配合的第二反光条。
进一步的,所述第二卷辊内设置有滚筒电机;所述第三方形框的两侧设置有与所述滤纸卷配合的托辊。
进一步的,所述第二方形框的左端固定设置有第一滑筒,所述第二方形框的右端固定设置有第二滑筒,所述箱体的顶端固定设置有与所述第一滑筒配合的滑杆,所述箱体的顶端可转动的设置有与所述第二滑筒配合的丝杠,所述丝杠通过箱体顶端的驱动电机驱动。
进一步的,所述收集仓的前端设置有第一出液口。
进一步的,所述箱体的下端设置有与所述第一出液口和第二卷辊配合的配合的收集池,所述箱体的侧壁上设置有与所述收集池配合的第二出液口。
进一步的,所述收集仓的侧壁上设置有与所述第二卷辊和收集池配合的导流坡。
进一步的,所述检测器本体通过色谱柱连接进样装置,所述色谱柱通过输送泵和输送管连接溶剂储存器。
进一步的,所述回收装置的箱体的前端面上通过合页设置有门扇。
与现有技术相比,本发明的有益技术效果:
本发明检测工业大麻的色谱装置通过将整卷的滤纸卷设置在第二方形框和第三方形框之间,当过滤网不满足溶剂回收的过滤需求时,滚筒电机带动第一卷辊和第二卷辊转动,自动切换到滤纸卷上的下一张过滤网,自动化程度高;本发明检测工业大麻的色谱装置的过滤网边缘设置有边框条,有效增强了滤纸卷的整体强度,避免拉断,并且边框条能够与第二方形框和第三方形框贴合,防止溶剂溢出;本发明检测工业大麻的色谱装置的箱体最下端设置有回收池,便于回收废弃滤纸经过第二卷辊挤压流出的溶剂。总的来说,本发明检测工业大麻的色谱装置,结构简洁,设计巧妙,功能实用,有效解决了现有的检测工业大麻用色谱仪的过滤箱的过滤板需要人工手工更换,自动化程度低,影响了设备的工作效率的问题。
附图说明
下面结合附图说明对本发明作进一步说明:
图1为本发明检测工业大麻的色谱装置整体结构示意图;
图1
图2为回收装置结构示意图;
图2
图3为回收装置剖视图;
图3
图4为滤纸卷俯视图;
图4
图5为滤纸卷正视图。
图5
附图标记说明:1、检测器本体;2、色谱柱;3、进样装置;4、输送泵;5、输送管;6、溶剂储存器;7、回收装置;701、箱体;702、门扇;703、进液管;704、电磁阀;705、第一方形框;706、第二方形框;707、第三方形框;708、伸缩管;709、第一滑筒;710、第二滑筒;711、滑杆;712、丝杠;713、驱动电机;714、第一光电开关;715、第二光电开关;716、第一卷辊;717、第二卷辊;718、托辊;719、收集仓;720、第一出液口;721、收集池;722、第二出液口;8、滤纸卷;801、第一反光条;802、第二反光条;803、边框条;804、过滤网。
具体实施方式
如图1至图5所示,一种检测工业大麻的色谱装置,包括检测器本体1和回收装置7。所述检测器本体1通过色谱柱2连接进样装置3,所述色谱柱2通过输送泵4和输送管5连接溶剂储存器6。
所述检测器本体1通过进液管703连接所述回收装置7,所述进液管703上设置有电磁阀704。所述回收装置7的箱体701的前端面上通过合页设置有门扇702。
所述回收装置7包括伸缩管708、第一卷辊716、第二卷辊717和收集仓719,所述伸缩管708的顶端通过第一方形框705固定设置在所述回收装置7的箱体701的顶端,所述伸缩管708的底端设置有第二方形框706,所述第二方形框706可上下移动的设置在箱体701内。具体的,所述第二方形框706的左端固定设置有第一滑筒709,所述第二方形框706的右端固定设置有第二滑筒710,所述箱体701的顶端固定设置有与所述第一滑筒709配合的滑杆711,所述箱体701的顶端可转动的设置有与所述第二滑筒710配合的丝杠712,所述第二滑筒710与所述丝杠712螺纹配合。所述丝杠712通过箱体701顶端的驱动电机713驱动。
所述收集仓719的顶端固定设置有与所述第二方形框706相对应的第三方形框707。
所述第一卷辊716和第二卷辊717之间设置有滤纸卷8,所述第二卷辊717内设置有滚筒电机;所述第三方形框707的两侧设置有与所述滤纸卷8配合的托辊718。
所述滤纸卷8上设置有与所述第二方形框706和第三方形框707配合的边框条803,所述边框条803内设置有过滤网804。
具体的,所述边框条803的上表面与所述第二方形框706的下表面配合;所述边框条803的下表面与所述第三方形框707的上表面配合。
所述箱体701的左侧设置有第一光电开关714,所述箱体701的右侧设置有第二光电开关715,所述滤纸卷8的边框条803的左侧设置有与所述第一光电开关714配合的第一反光条801,所述滤纸卷8的边框条803的右侧设置有与所述第二光电开关715配合的第二反光条802。
所述收集仓719的前端设置有第一出液口720。
所述箱体701的下端设置有与所述第一出液口720和第二卷辊717配合的配合的收集池721,所述箱体701的侧壁上设置有与所述收集池721配合的第二出液口722。所述收集仓719的侧壁上设置有与所述第二卷辊717和收集池721配合的导流坡。
本发明的工作过程如下:
溶剂储存器6内的溶剂经过输送泵4的加压后流入色谱柱2内等待混合,于输送泵4与色谱柱2之间的输液管上连通连接有进样装置3,色谱柱2的出口连通连接有检测器本体1,经过进样装置3进样溶剂与色谱柱2内的流动相溶剂混合后,溶剂流至检测器本体1完成检测,检测器本体1出口连通连接有回收装置7。
溶剂经由回收装置7的进液管703进入伸缩管708内,并通过第三方形框707和第二方形框706之间的过滤网804完成过滤后到达收集仓719内。
当过滤网804不能满足溶剂的回收需求时,驱动电机713通过丝杠712和第二滑筒710带动伸缩管708和第二方形框706上移;第二卷辊717通过滤纸卷8带动第一卷辊716转动,使得废弃的过滤网804缠绕在第二卷辊717上,新的过滤网804从第一卷辊716上展开;当第一光电开关714和第二光电开关715均检测到反光条时,第二卷辊717和第一卷辊716停止转动,驱动电机713通过丝杠712和第二滑筒710带动伸缩管708和第二方形框706下移,第二方形框706和第三方形框707压紧新的过滤网804的边框条803。
本发明检测工业大麻的色谱装置通过将整卷的滤纸卷8设置在第二方形框706和第三方形框707之间,当过滤网804不满足溶剂回收的过滤需求时,滚筒电机带动第一卷辊716和第二卷辊717转动,自动切换到滤纸卷8上的下一张过滤网804,自动化程度高,有效解决了现有的检测工业大麻用色谱仪的过滤箱的过滤板需要人工手工更换,自动化程度低,影响了设备的工作效率的问题。
以上所述的实施例仅是对本发明的优选方式进行描述,并非对本发明的范围进行限定,在不脱离本发明设计精神的前提下,本领域普通技术人员对本发明的技术方案做出的各种变形和改进,均应落入本发明权利要求书确定的保护范围内。
文章摘自国家发明专利,一种检测工业大麻的色谱装置,发明人:滕亚君,胡建民,李晓蕾,刘汗青,张薇,张强,武梦琦,永婷婷,李瑶瑶,曾侣斌,李恒,纪仁春,董顺芳,施悦蓉,杨云聪,申请号:202510716712.1,申请日:2025.05.30





